HILLMAN CAR CLUB
OF SOUTH AUSTRALIA INC

Wiring Diagrams
HILLMAN CAR CLUB
OF SOUTH AUSTRALIA INC


Diagrams will open in a secondary tab.  Click on the diagram to expand it to full size.
Use Ctrl+ and Ctrl– to increase and decrease its size in steps.

Minx Series I to V,   Husky Series I to III,   Cob Series I to III
Minx Series I Special – has 2 warning lights for flashing indicators
Minx Series I De-Luxe – has 2 warning lights for flashing indicators
Minx Series II De-Luxe – has 2 warning lights for flashing indicators
Minx Series II De-Luxe USA – has 2 warning lights for flashing indicators
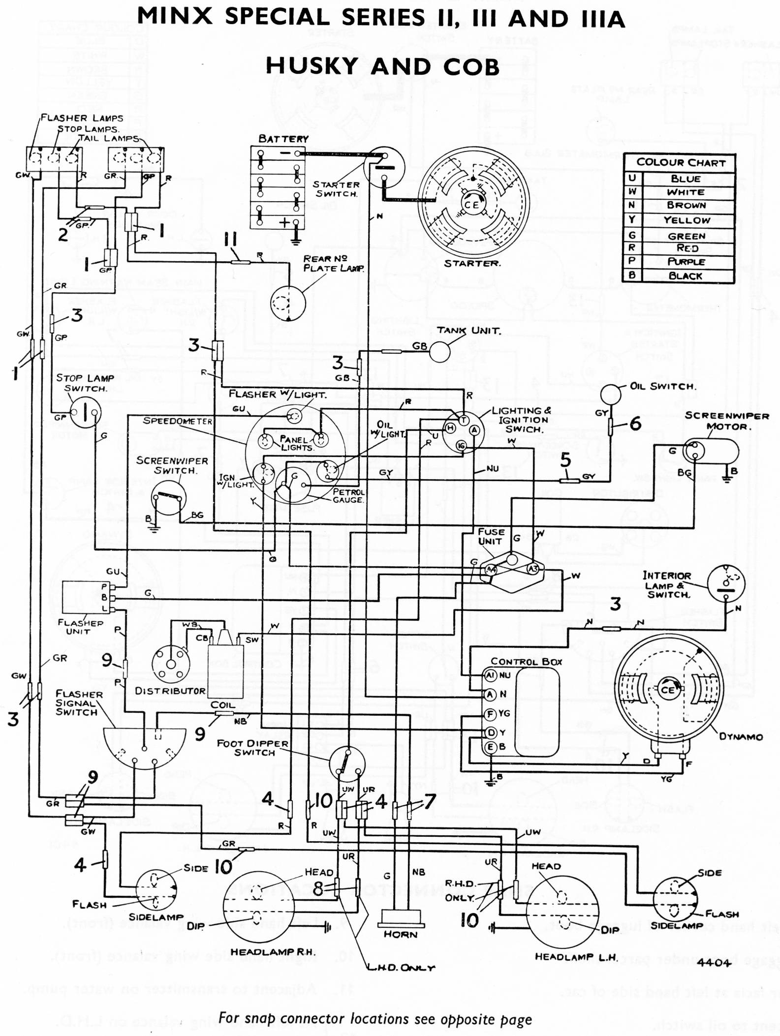
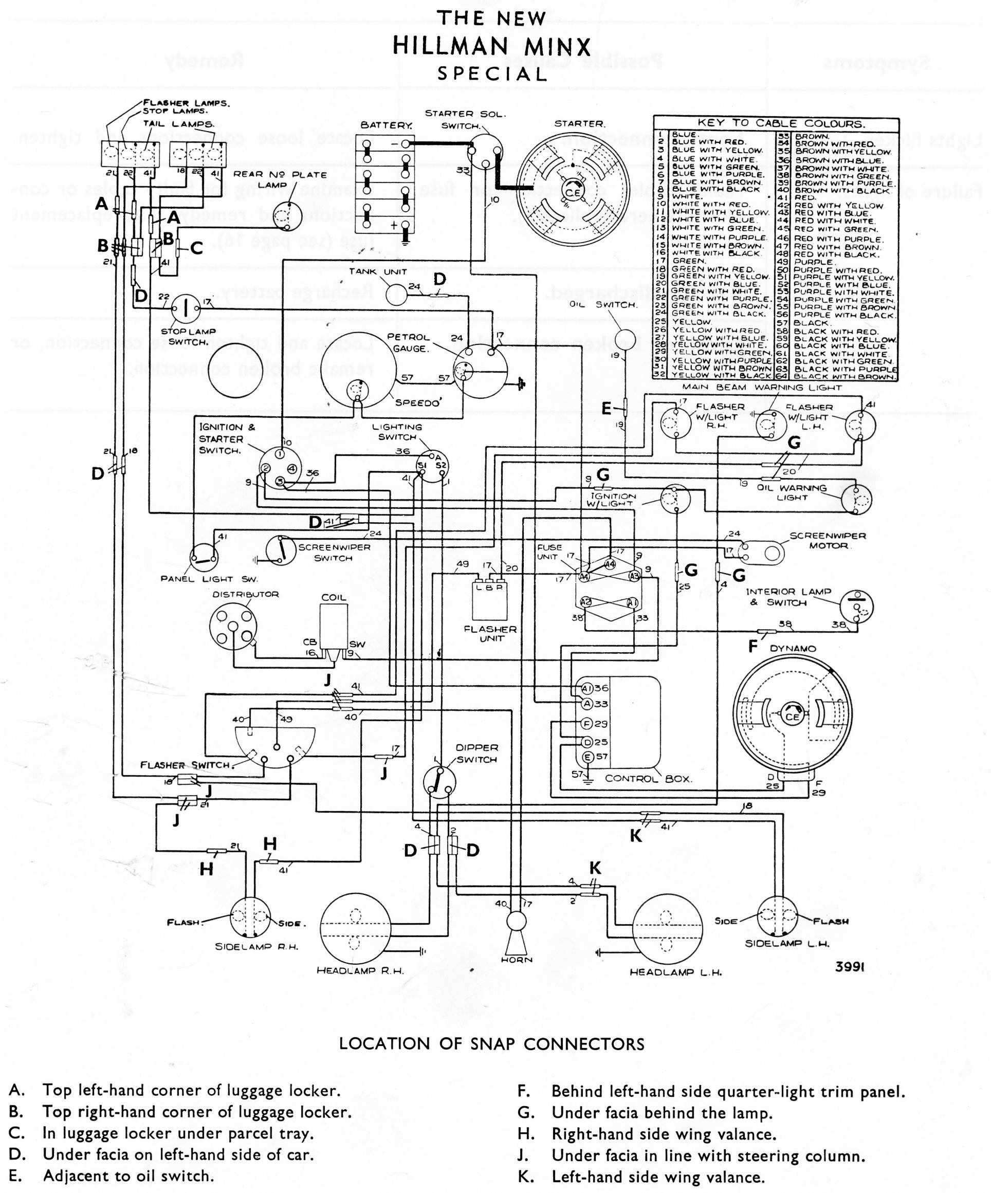
Minx Series II, III, IIIA Special, Husky, Cob and the snap connector locations
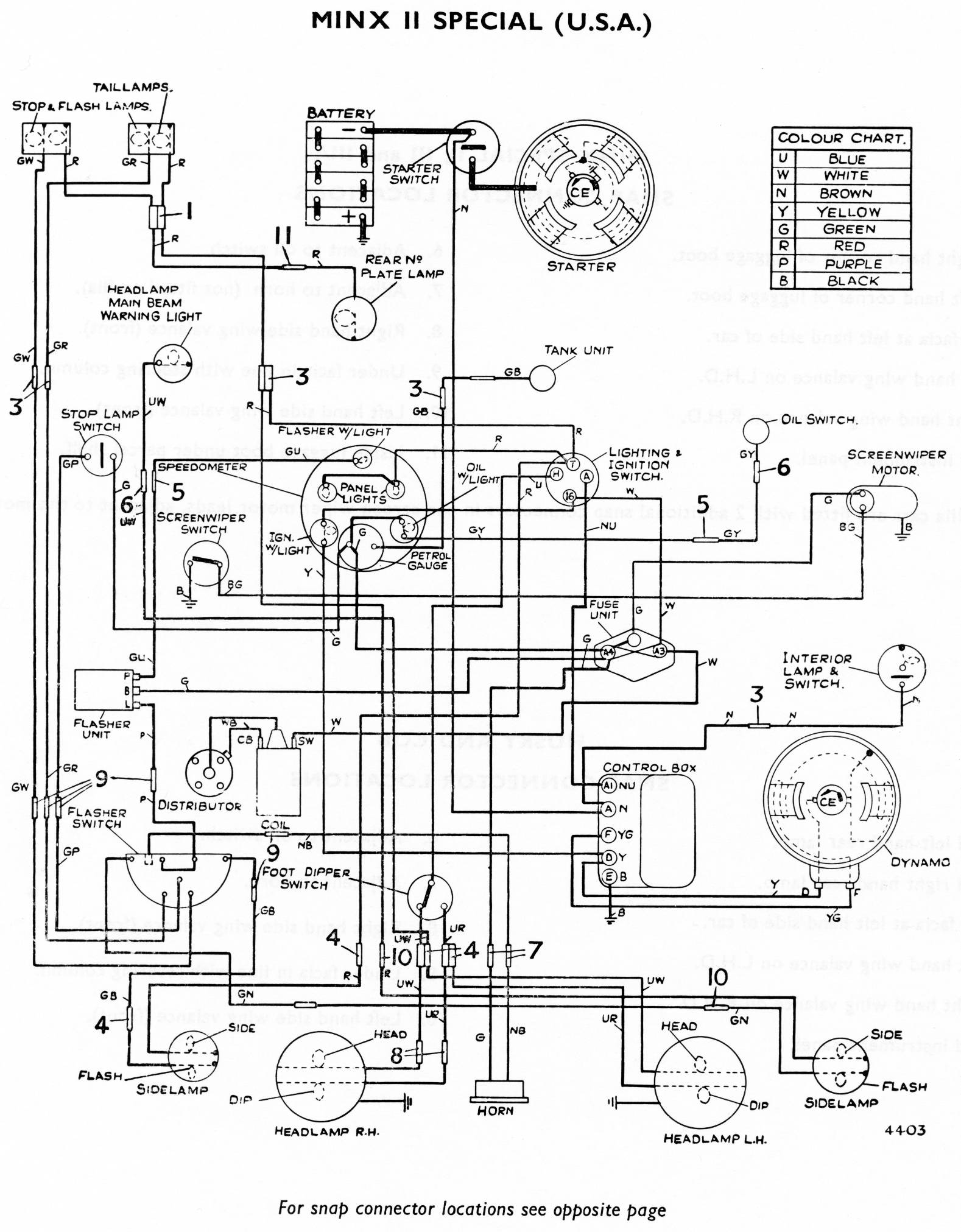
Minx Series II Special USA and the snap connector locations
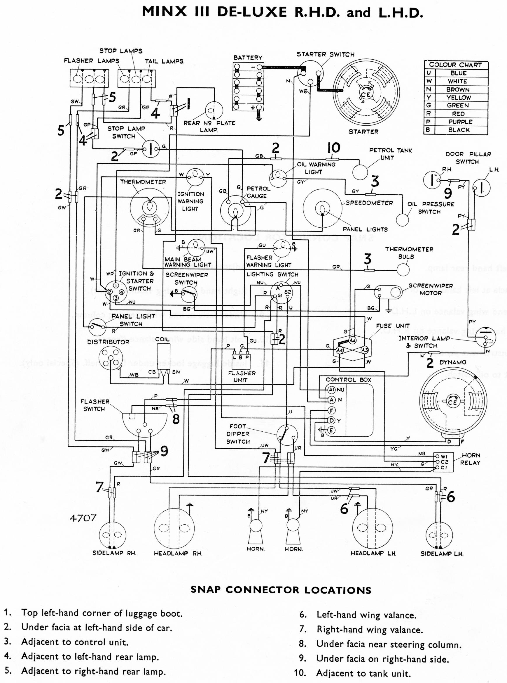
Minx Series III De-Luxe
Minx Series IIIA & IIIB (early) De-Luxe
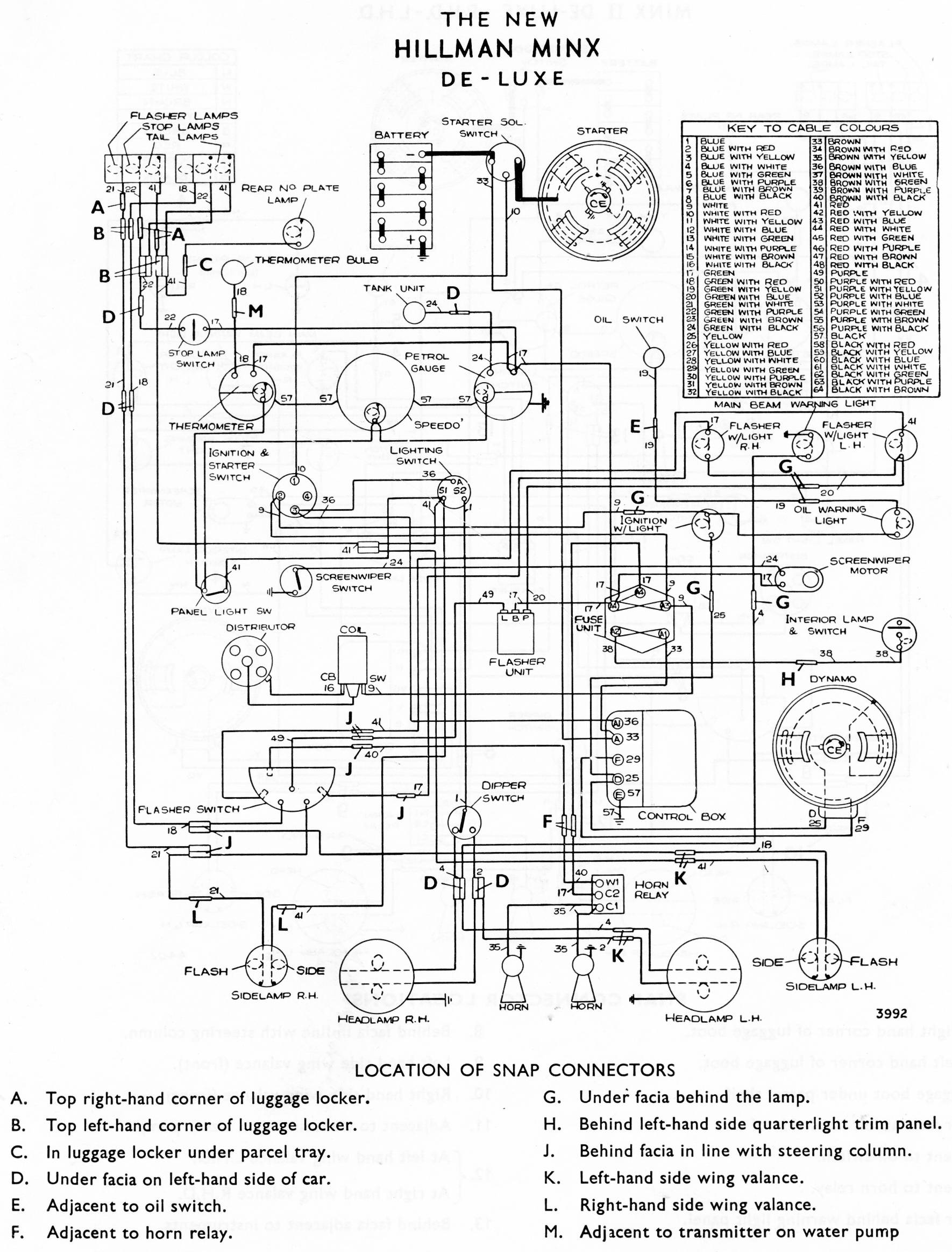
Minx Series IIIB Special & De-Luxe (late), Minx Series IIIC
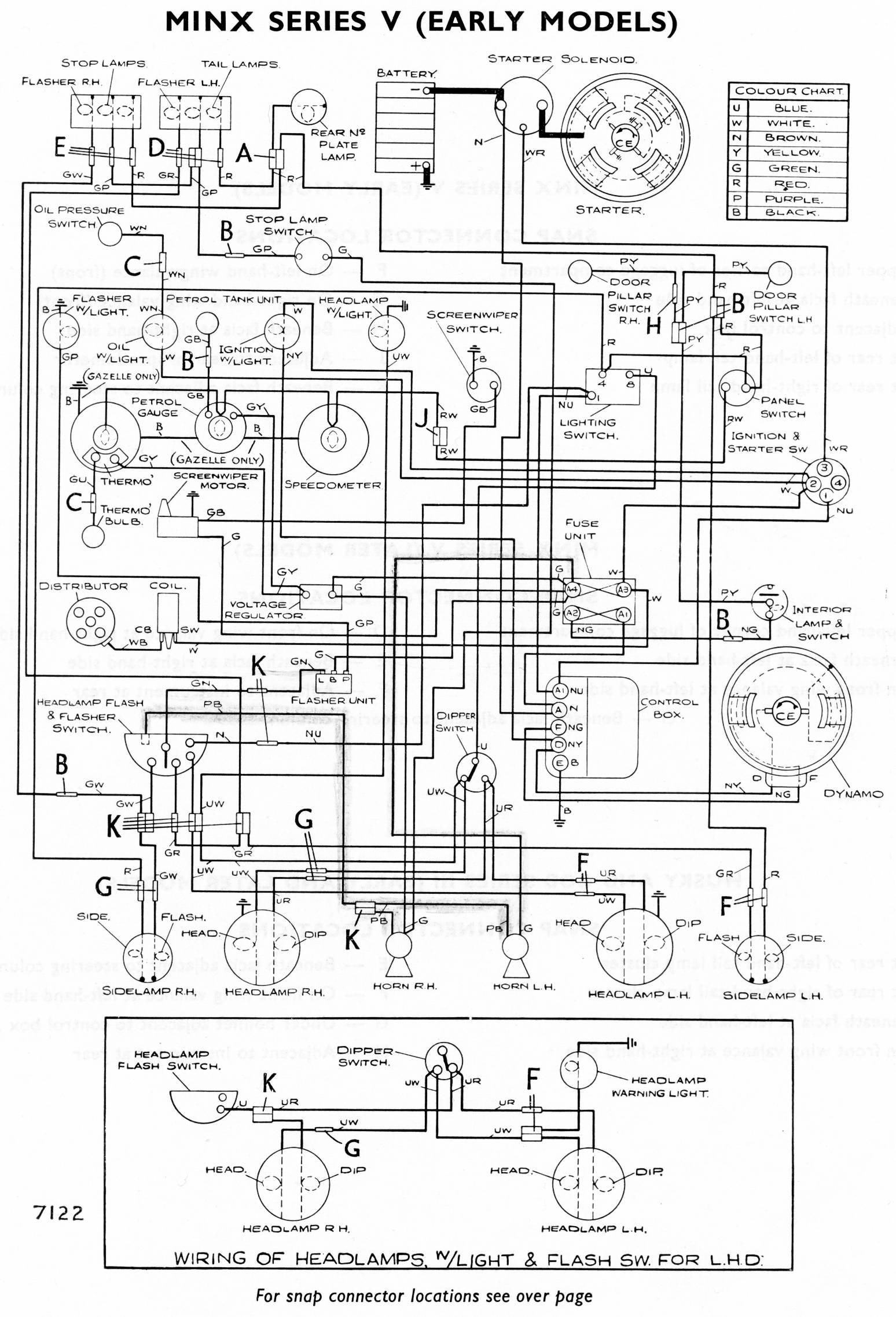
Minx Series V (early)
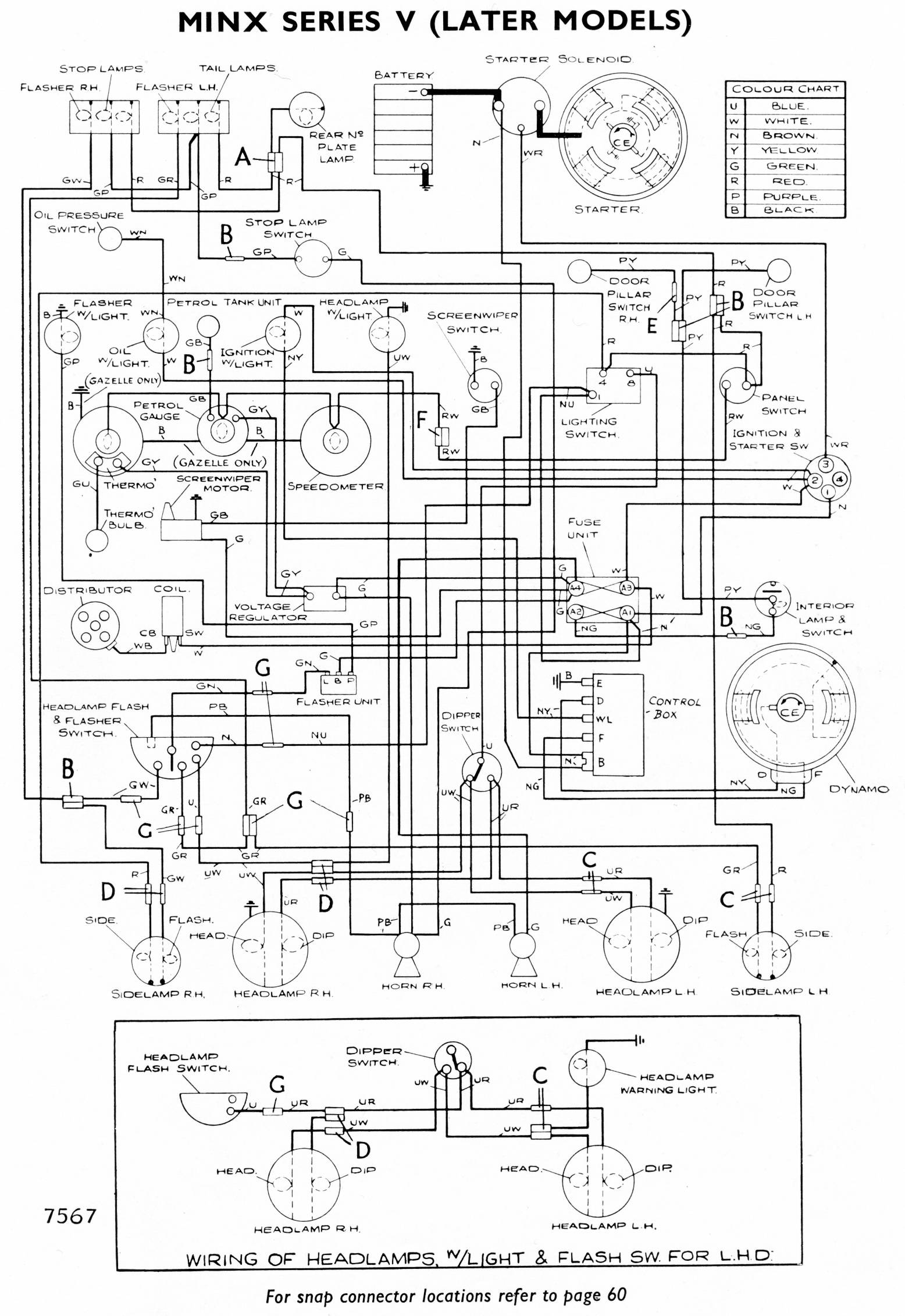
Minx Series V (late)
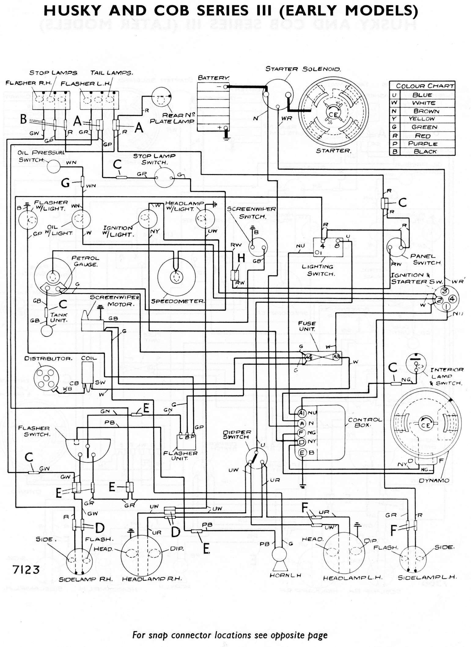
Husky & Cob Series III (early)
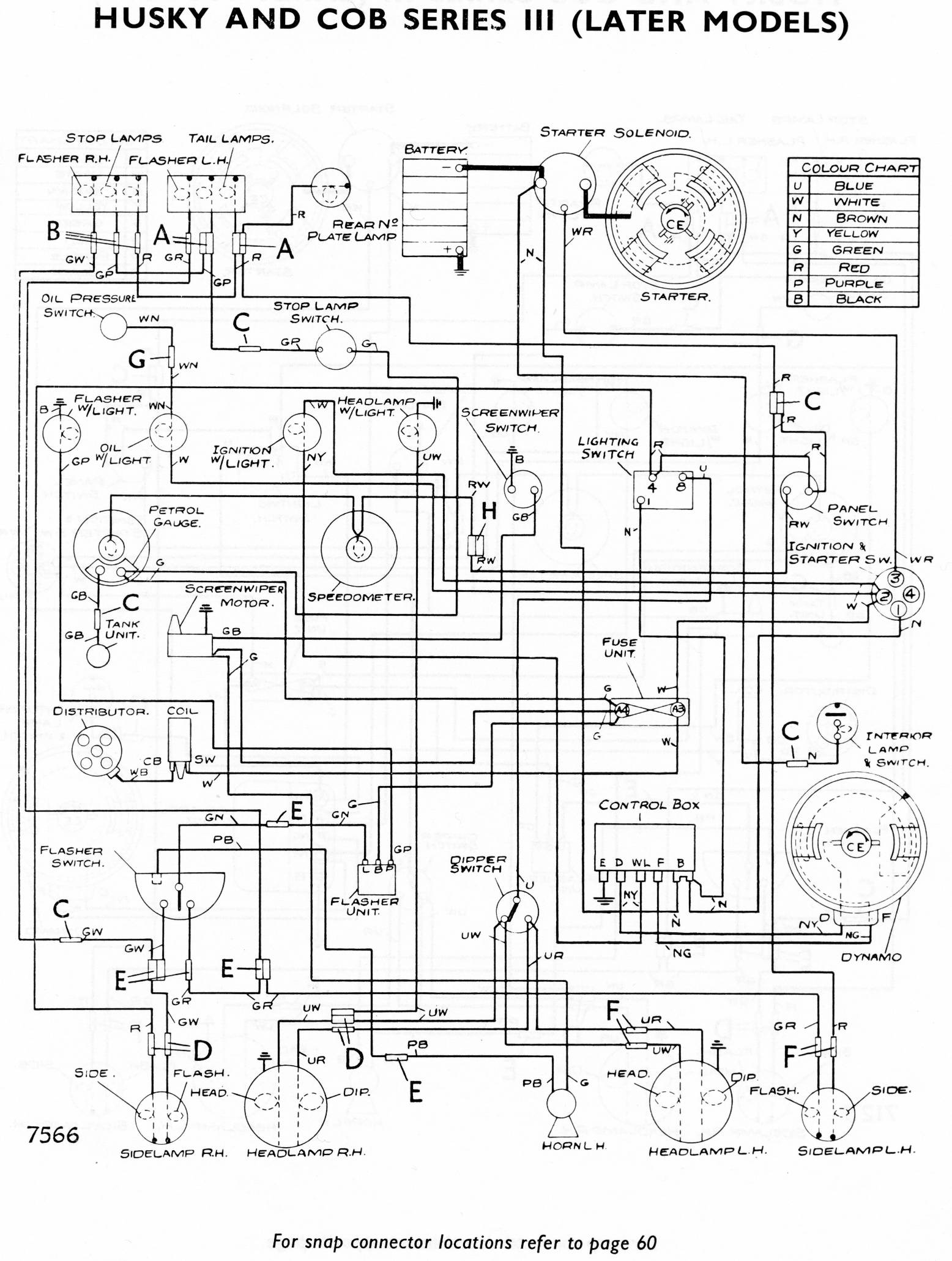
Husky & Cob Series III (late)
        Snap connector locations for Minx Series V, Husky & Cob Series III

Rootes light car range – models with 1725cc engine
Alpine Series V
Minx Series VI with floor gearchange – has 2 warning lights for flashing indicators
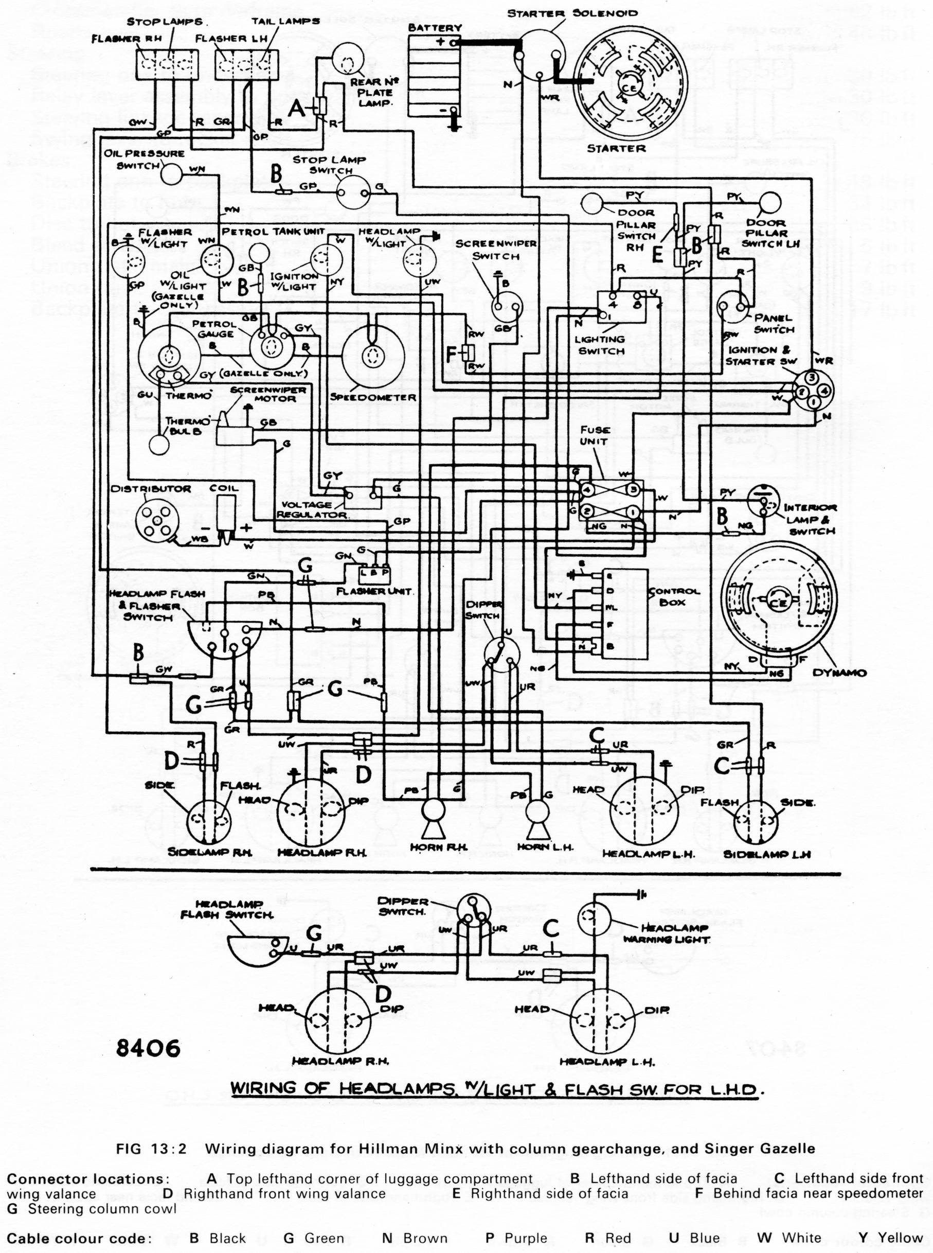
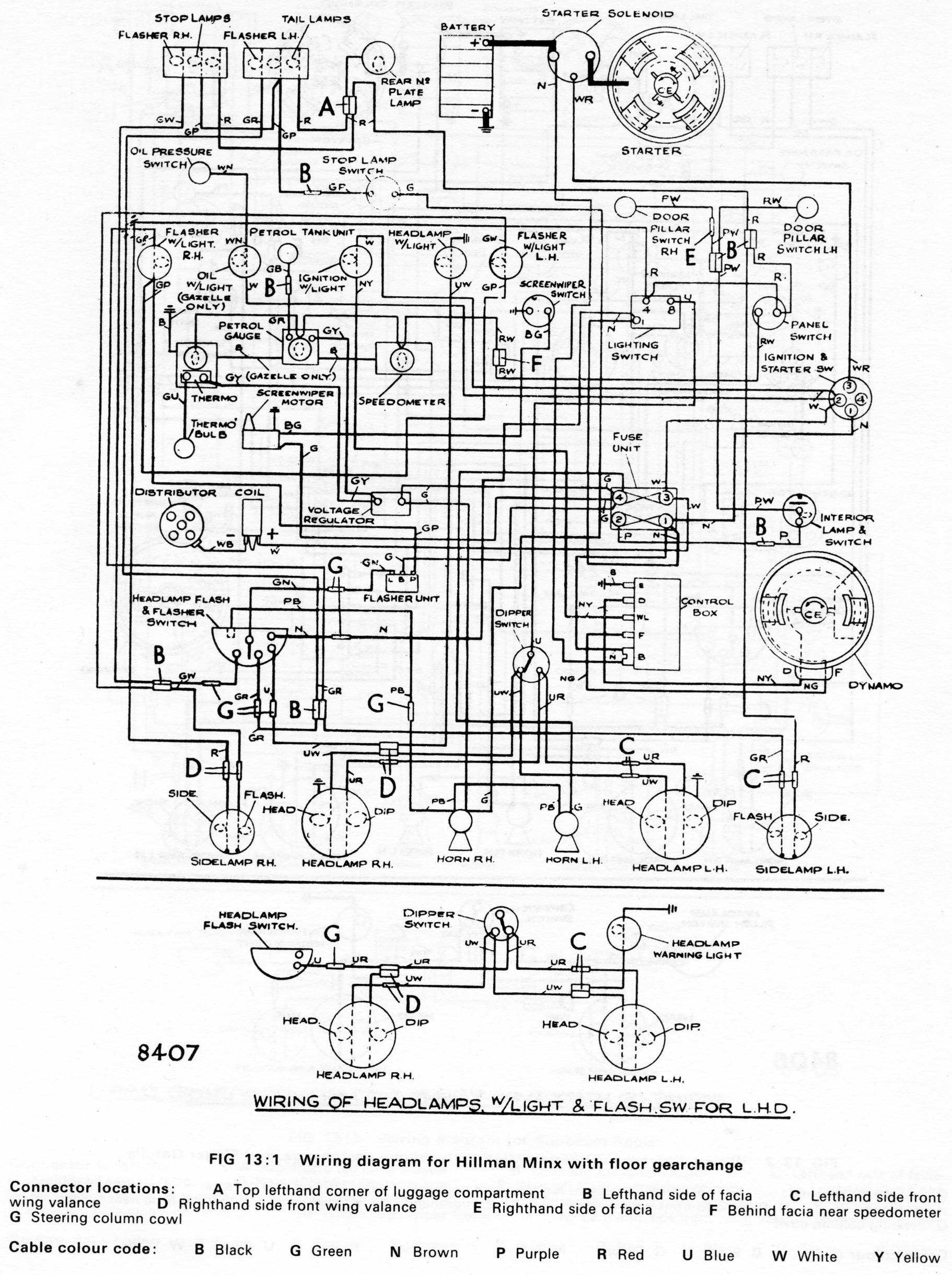
Minx Series VI with column gearchange & Gazelle Series VI
Rapier Series V
Sceptre Mark II
Super Minx Mark IV
Vogue Mark IV


Back to Technical & Special Features index

Back to HOME page