OF SOUTH AUSTRALIA INC |
Turning Signal Flasher |
OF SOUTH AUSTRALIA INC |
| From: | Alex McGregor [awmcgregor(at)shaw.ca] |
| Sent: | Wednesday, 2 July 2003 2:42 AM |
| To: | hillman@can-inc.com |
| Subject: | "Hillman – " Replacing Lucas Flasher |
This message forwarded by the Hillman List.
I replaced to original Lucas flasher in my 59 Minx with a generic and got a strange happening. With the Lucas flasher, the right side signals worked fine and the green light on the dash lit up with the lights. The left were a no-go. With the replacement flasher, both sets of lights flash but the dash light is lit when the signals are not on and goes out when the turn lights are lit. In other words, the dash light flashes backwards.
Just to be sure, I put the Lucas back in and dash lit up with turn signals (at least on the working side).
Any ideas?
Thanks
Al
| From: | Import Auto Supply [importautosbdo(at)juno.com] |
| Sent: | Wednesday, 2 July 2003 4:37 AM |
| To: | awmcgregor(at)shaw.ca |
| Cc: | hillman@can-inc.com |
| Subject: | Re: "Hillman – " Replacing Lucas Flasher |
This message forwarded by the Hillman List.
What sort of generic flasher? The common US 550 is a good replacement for the Lucas, but the common German 3-prong has a different indicator light circuit. It is odd that the replacement flashed both sides when the original didn't, because the flasher is in the circuit before the switch that directs the flashing power to the lamps, so usually a one-side problem is in the car, not the flasher. One possibility is that if there is some higher resistance somewhere in the left light circuit, and by using a variable-load flasher it was less sensitive to the return signal.
| From: | Jan Eyerman [jan.eyerman(at)usa.net] |
| Sent: | Wednesday, 2 July 2003 3:07 AM |
| To: | Alex McGregor; hillman@can-inc.com |
| Subject: | "Hillman – " Flasher |
This message forwarded by the Hillman List.
If my memory is correct (and it often is wrong!), I believe that the flasher on the Series III cars is wired in AHEAD of the switch (that is why there is only one light on the dashboard). Therefore, either BOTH left and right signals will work or BOTH will not work.
Soooooo, it sounds like you have a ground problem, probably with the front lights as the right one grounds by the heater blower and the left one by the battery. Check and clean both grounds and make sure the little ground strap is clean and well grounded it self.
You will probably find that your original Lucas flasher unit is good, there is just a ground problem with the directional light itself. The problem could also be with the rear light but because they are enclosed in the trunk, they rarely give any trouble (but they can!).
Jan
| From: | Vogt, Brian A [brian.vogt(at)eds.com] |
| Sent: | Wednesday, 2 July 2003 10:18 AM |
| To: | hillman@can-inc.com |
| Subject: | Re: "Hillman – " Replacing Lucas Flasher |
This message forwarded by the Hillman List.
Alex,
I agree with Jan's conclusion, but there's one more thing:
> With the replacement flasher, both sets of lights flash
Did you actually inspect all 4 main globes, or just the front pair? If I remember correctly, the Lucas flasher won't operate if one of the 2 globes on that side is blown (or otherwise not connected). I now use an electronic flasher, which carries on regardless of any blown globes. Perhaps your new generic unit does also.
Brian Vogt.
| From: | Alex McGregor [awmcgregor(at)shaw.ca] |
| Sent: | Thursday, 3 July 2003 11:13 AM |
| To: | Vogt, Brian A |
| Cc: | hillman@can-inc.com |
| Subject: | Re: "Hillman – " Replacing Lucas Flasher |
Brian & Jan
All 4 were flashing with the replacement, on second thought though, the front left (not working originally) was rather dim compared to the others. I'll try cleaning grounds etc. The part I found interesting was the reversal of dash light function. I don't have a wiring diagram and always assumed that the 3 prongs were hot, left, right. Various messages make me think that they are hot, signals (either side) and dash indicator. Guess I'll have to follow the wires.
Thanks all
| From: | Jan Eyerman [jan.eyerman(at)usa.net] |
| Sent: | Saturday, 5 July 2003 9:05 AM |
| To: | Alex McGregor; Vogt, Brian A |
| Cc: | hillman@can-inc.com |
| Subject: | FLASHERS |
Grounds, grounds, grounds!
OK– when a dual filament bulb has a ground problem, the directional flashers will become "blinkers". What happens is that both filaments go to a common connection that supposedly provides a ground. If this ground is weak, the parking lights will come on weakly and will go out when the falsher engages because there wer be 12 volts "–" coming through the parking light and 12 volts "–" coming through the flasher circuit. These will meet at the ground point and effectively cancel each other out. When this occurs, the light goes out. So you get "dim, out, dim, out" etc. with the flashers when the parking lights are on. When the parking lights are off, you will get either no light or a very, very dim flasher.
Solution is to CLEAN the grounds. Start with the bulb and socket (both can corrode). Check the connections at the bottom of the bulb – if they are not "bumps" replace the bulb! Then move to the ground connection on the fender wall (on the left) or the horn area (on the right). Pull the plug in connector and clean with sand paper. Then use sandpaper on a thin rod to clean the inside of the screwed down connector. Then remove the screw and sand the bottom outside of the connector and the area it is connected to.
You should now have good grounds all around and it should flash normally.
Jan
| From: | Vogt, Brian A [brian.vogt(at)eds.com] |
| Sent: | Thursday, 3 July 2003 1:56 PM |
| To: | 'Alex McGregor' |
| Subject: | Re: "Hillman – " Replacing Lucas Flasher |
Alex,
> I don't have a wiring diagram ....
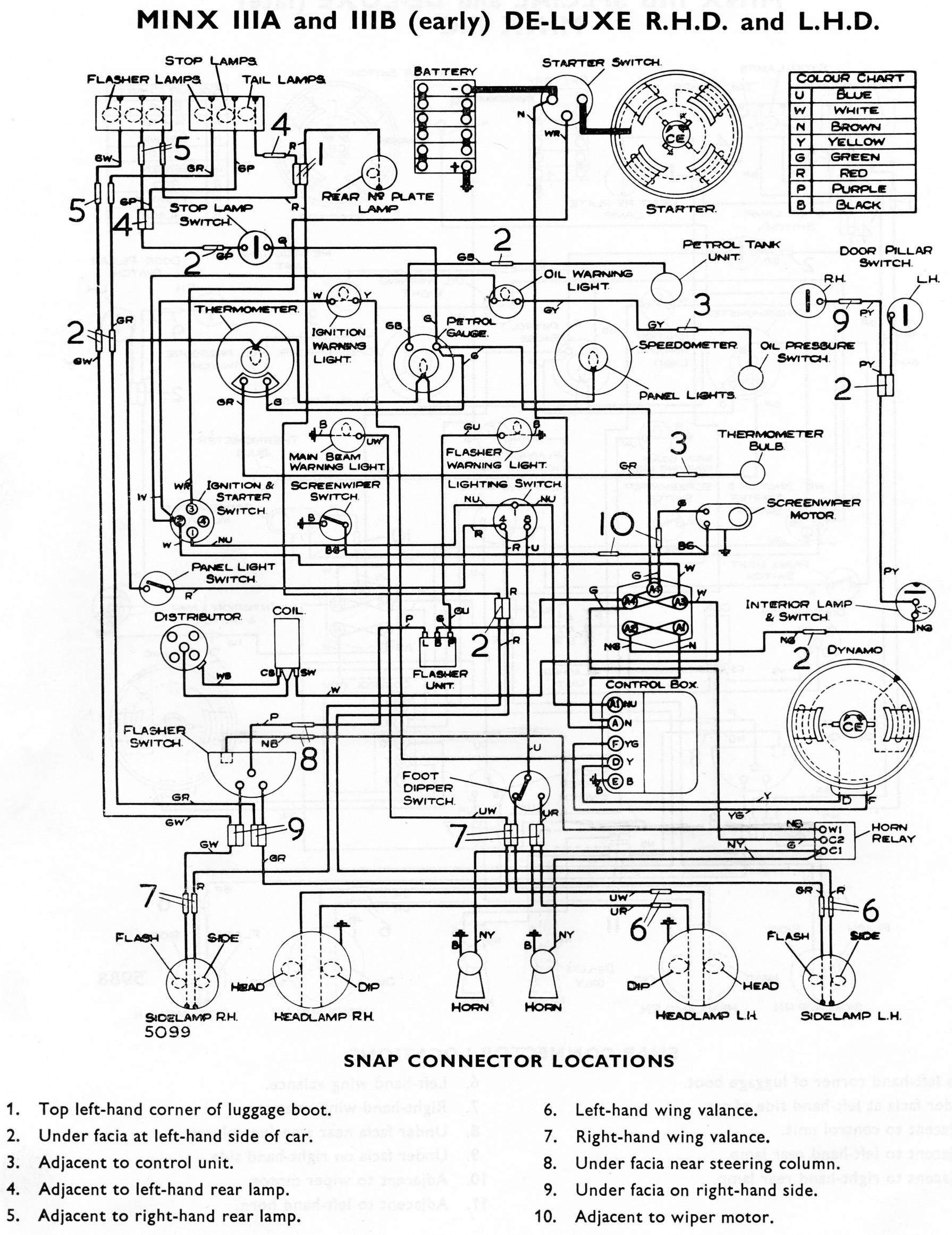
Now you do – (attached file).
I assumed your "59 Minx" must be either Series IIIA or IIIB, and I selected the DeLuxe version.
There is another diagram for Minx Special Series II, III and IIIA
and another one for Minx IIIB Special and DeLuxe (late), Minx IIIC.
However, they are all the same regarding turning signal wiring.
On the flasher unit (follow this with me on the chart):
It's clear that the flasher unit itself doesn't have a left side and
a right side. Your Lucas unit is therefore proven to be ok.
The problem lies elsewhere.
How does the flasher unit get its energy to operate? It isn't grounded
directly. Only through the globe filaments. My experience is that
one globe isn't enough for the Lucas flasher (but YMMV). Poorly
grounded globe holders will similarly deprive the flasher of its only energy source.
Brian.
L
terminal connects to a purple wire which goes to the flasher switch
on the steering column, from where the current is diverted to either
the left pair of lamps (green/white wire) or right pair of lamps
(green/red wire). All 4 flasher lamps are grounded locally.
B
terminal connects to a green wire which goes to the fuse block.
P
terminal connects to a green/blue wire which goes to the warning
light on the dash (which is grounded locally).
HOME page